Wash-wipe demystified (maybe!)

Whilst early Tasmins had a straightforward 2-speed wiper and separate screenwash function, the march of progress dictated that later Wedges should acquire washer-activated wiping and an intermittent wipe function, lifted directly from the Rover SD1 of course. A query on a 'net forum sent me rummaging through my spares bin for a wash-wipe switch to test. One thing led to another, as it invariably does and soon the intermittent delay relay was in bits as well!

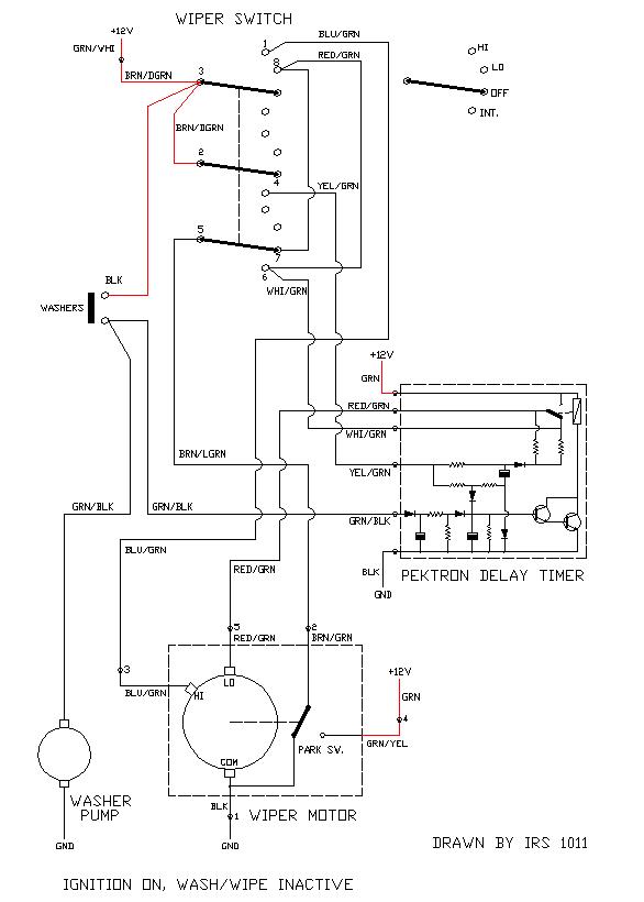
Well that was easy enough. Now how does it work in the circuit? A bit like this:

...from which you can work out what's going on. I hope. The wash-wipe switch itself is a simple enough device but at first glance it may look a bit confusing - I've drawn it as a 3-pole 4-way representation as that's effectively what it does although the contacts and terminals aren't configured quite how you might expect them to be. To add a further degree of confuddlement, TVR switched wiring colours either side of a couple of the connectors and, of course, your car may have different colours to those shown (although published drawings I've seen show the same as here). Perhaps the simplest way to understand the circuit operation is to highlight the flow of current in each operating mode, thus:

The whole wash-wipe system is fed 12v when ignition on, from a 15A fuse. You should have the three feeds highlighted with the switch in the OFF position (ignition on, of course).

Note the 'Park Switch' in the wiper motor: it's a simple contact actuated by the rotating gear that changes-over contacts at a certain point in the rotation so that the wiper arm stops in the 'parked' position.

 

 

Effectively, the timer module has two timing circuits: a short-duration pulse with a longer pause to create the intermittent function and a longer single period for clearing the screen after a burst of water from the washers. Electronics buffs amongst you can have fun figuring out how it works! I'm tempted to experiment a bit in order to create a variable-delay period, not sure where I'd put the control knob for it in the TVR though...

 

 

I think that just about covers it ;o)

 

(Previous Page) (Back to Wedges) (Back to Home)